- 技术文章
生物质气化性能的影响因素及评价指标|《石灰产业大讲堂》010期
2023-09-08 11:07:08 来源:石灰窑生态圈
生物质气化性能的影响因素及评价指标|《石灰产业大讲堂》010期
一、引言
开发利用生物质材料,能够同时实现环境治理、供应清洁能源和应对气候变化,具有多重环境效益和社会效益,符合我国生态文明建设思想,是实现生态环境保护、建设美丽中国等国家战略的重要途径。在“双碳”背景和“十四五”规划开局之际,生物质材料将以其绿色环保、量多价廉、可再生的优势,迎来更为广泛的发展。
在石灰产业的生物质燃料应用过程中,如何选择和研发更加清洁的制备方法、优化现有的制备工艺、提高生产率、实现工业化大规模生产,是未来生物质材料研发有待进一步解决的问题。
目前,随着“中国石灰产业学会”与““唐山金泉冶化科技产业集团”旗下“唐山金泉冶化科技产业有限公司”与“唐山金泉成套设备有限公司”联合研发中心研发成功了“生物质气化联产石灰技术”以来,受到了石灰行业广大从业者的关注,咨询相关技术的读者越来越多,亟待了解有关生物质气化装置的技术现状和发展方向。本节课程将重点阐述讲解生物质气化技术的分类、气化炉特点、气化性能影响因素及评价指标以及生物质气化技术的发展现状和生物质气化技术需要解决的问题。
二、生物质气化原理
生物质气化是指生物质原料(薪柴、锯末、麦秸、稻草等)压制成型或经简单的破碎加工处理后,在欠氧条件下,送入气化炉中进行气化裂解,得到可燃气体并进行净化处理而获得产品气的过程。

其原理是在一定的热力学条件下,借助于部分空气(或氧气)、水蒸气的作用,使生物质的高聚物发生热解、氧化、还原、重整反应,热解伴生的焦油进一步热裂化或催化裂化为小分子碳氢化合物,获得含CO、H2、和CH4的气体。由于生物质由纤维素、半纤维素、木质素、惰性灰等组成,含氧量和挥发分高,焦炭的活化性强,因此,生物质与煤相比,具有更高的活性,更适合气化。生物质气化主要包括气化反应、合成气催化变换和气体分离净化过程。气化转化的重点为气体组分与产率的调整与控制。生物质气化与热解不同,气化过程需要气化介质(常为空气),气体热值较低,一般为4~6MJ/m³;热解过程通常不需要气化剂,其产物是液、气、炭3种产品,气体热值较高,一般为10~15 MJ/m³。
气化过程伴随有热解过程,热解是气化的第.一步。生物质气化的目的是得到洁净的产品气,因此要采用催化剂来抑制或消除热解反应中产生的焦油。
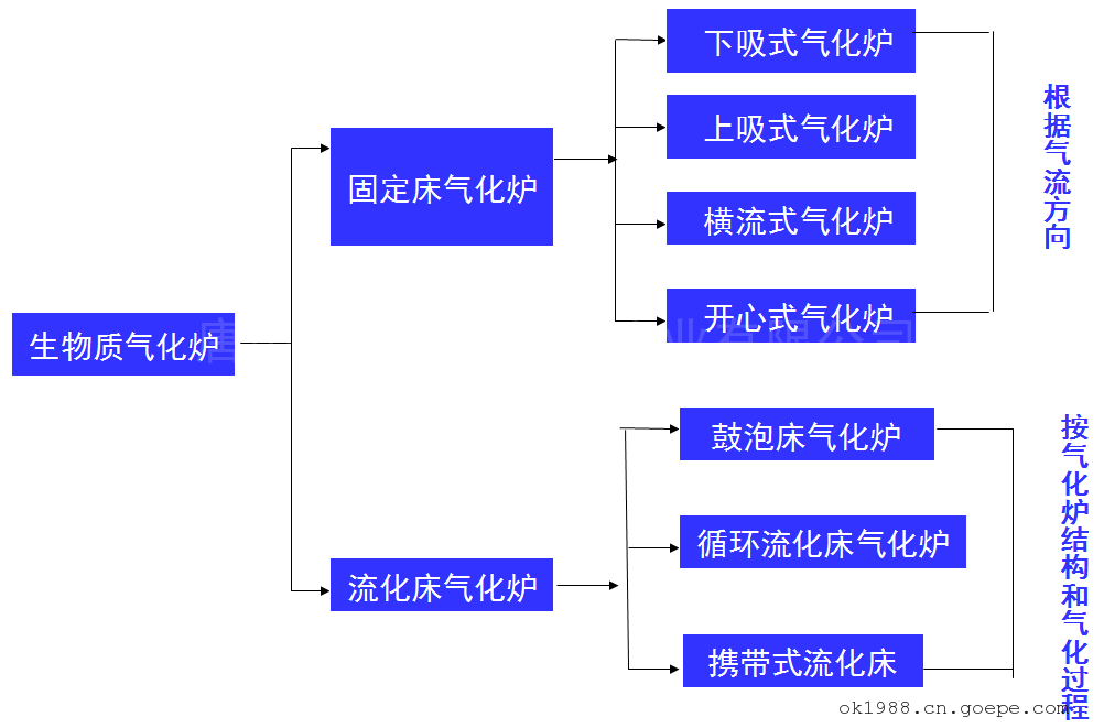
三、生物质气化技术分类
①根据气化反应的工艺分一级气化、二级气化和多级气化。多级气化即固定床、流化床及催化热解炉等气化炉的不同组合。
②根据气化反应器的类型分固定床气化、移动床气化、流化床气化、气流床气化和旋风分离床气化。
③根据气化反应器的压力分常压气化(0.11~0.15MPa)、 加压气化(0.15~2.50 MPa)和超临界气化(压力≥22.05 MPa)。
④根据加热机理分自热气化、配热气化和外加热源气化,常用自热气化。
⑤根据气化介质的种类分空气气化、氧气气化、水蒸气气化、CO2气化、混合介质气化(如空气一水蒸气气化)和空气加氢气化。
⑥根据催化剂使用情况分非催化气化和催化气化(镍基催化剂气化、钌基催化剂气化、碳酸盐催化剂气化、金属氧化物催化剂气化等)。
生物质气化过程主要有四大系统,包括进料系统、气化反应系统、气体净化系统和气体利用系统。
气化工艺的不同会导致燃气组成和热值的不同。采用空气作为气化剂时,组成约为∮(H2)=10%,∮(N2)=50%,∮(CO)=20%;∮(CO2)=20%,热值为4~6MJ/m³; 采用水蒸气或氧气、混合介质作为气化剂时,组成约为∮(H2)=20%~26%,∮(CO)=28%~42%,∮(CO2)=16%~23%,∮(CH4)=10%~20%,∮(C2H2)=2%~4%,∮(C2H6)=1%,C3以上组分的体积分数为2%~3%,热值为10~15MJ/m³; 采用氢气作为气化剂, 热值达到20MJ/m³。
四、各种汽化炉的特点
①固定床气化
根据固定床气化器内气流运动的方向和组合,固定床气化炉主要分为4种炉型:下吸式气化炉、上吸式气化炉、横吸式气化炉、开心式气化炉。

下吸式气化炉:生物质物料自炉顶投入炉内,气化剂由进料口和进风口进入炉内。炉内的物料自上而下分为干燥层、 热分解层、 氧化层、还原层。其特点是:结构简单,工作稳定性好,可随时进料, 气体下移过程中所含的焦油大部被裂解。但出炉燃气灰分较高(需除尘), 燃气温度较高。整体而言,该炉型可以对大块原料不经预处理直接使用,焦油含量少,构造简单。该技术被认为是较好的气化技术, 市场化程度高,有大量的炉型在运转或建造。

上吸式气化炉:物料自炉顶投入炉内,气化剂由炉底进入炉内参与气化反应,反应产生的燃气自下而上流动, 由燃气出口排出。 其特点是:气化过程中,燃气在经过热分解层和干燥层时,可以有效地进行热量的多向传递,既用于物料的热分解和干燥,又降低了自身的温度,大大提高了整体热效率。同时,热分解层、干燥层对燃气具有一定过滤作用,使其灰分很低。但是其构造使得进料不方便,小炉型需间歇进料,大炉型需安装专用加料装置。整体而言,该炉型结构简单,适于不同形状尺寸的原料,但生成气中焦油含量高,容易造成输气系统堵塞,使输气管道、阀门等工作不正常,加速其老化,因此需要复杂的燃气净化处理,给燃气的利用(如供气、发电)设施带来问题,大规模的应用比较困难。目前没有见到气化发电上应用这一技术的例子。

横吸式气化炉:物料自炉顶加入,灰分落人下部灰室。气化剂由炉体一侧供给,生成的燃气从另一侧抽出(燃气呈水平流动,故又称平吸式气化炉)。其特点是:空气通过单管进风喷嘴高速吹入,形成一高温燃烧区,温度可达2000℃,能使用较难燃烧的物料。结构紧凑,启动时间(5~10min)比下吸式短,负荷适应能力强。但燃料在炉内停留时间短,还原层容积很小, 影响燃气质量; 炉中心温度高,超过了灰分的熔点,较易造成结渣。仅适用于含焦油很少及灰分≤5%的燃料,如无烟煤、焦炭和木炭等。该炉型已进入商业化运行,主要应用于南美洲。

开心式气化炉(又称为层式下吸式固定床气化炉):该炉是下吸式气化炉的一种特殊形式,只是没有缩口,以转动炉栅代替了高温喉管区,其炉栅中间向上隆起,绕其中心垂直轴作水平回转运动,防止灰分阻塞炉栅,保证气化的连续进行。我国首创了这种炉型,大大简化了欧洲的下吸式气化炉。其特点是: 物料和空气自炉顶进入炉内, 空气能均匀进入反应层,反应温度沿反应截面径向分布一致,*大限度利用了反应截面,生产强度在固定床中居首位;气、固同向流动, 有利于焦油的裂解,燃气中焦油含量低; 结构简单, 加料操作方便。 目前一些稻谷加工厂仍在运用该技术进行发电。

②流化床气化
鼓泡流化床气化炉是*简单的流化床气化炉。气化剂由布风板下部吹入炉内,生物质燃料颗粒在布风板上部被直接输送进入床层, 与高温床料混合接触,发生热解气化反应,密相区以燃烧反应为主,稀相区以还原反应为主,生成的高温燃气由上部排出。通过调节气化剂与燃料的当量比,流化床温度可以控制在700~900℃。其特点是:适用于颗粒较大的生物质原料,一般粒径<10mm;生成气焦油含量较少,成分稳定;但飞灰和炭颗粒夹带严重,运行费用较大。该炉型应用范围广,从小规模气化到热功率达25Mw的商业化运行,在同等直径尺寸下,气化能力小于循环流化床气化炉。但对于小规模的生产应用场所更有市场与技术吸引力,目前国外仍有生产。

循环流化床气化炉相对于鼓泡流化床气化炉而言,流化速度较高,生成气中含有大量固体颗粒,在燃气出口处设有旋风分离器或布袋分离器,未反应完的炭粒被旋风分离器分离下来,经返料器送人炉内, 进行循环再反应,提高了碳的转化率和热效率。炉内反应温度一般控制在700~900℃。 其特点是:运行的流化速度高,约为颗粒终端速度的3—4倍;气化空气量仅为燃烧空气量的20%~30%; 为保持流化高速, 床体直径一般较小; 适用于多种原料。

生成气焦油含量低;单位产气率高,单位容积的生产能力大。该炉型特别适合规模较大的应用场所(热功率可达100Mw),具有良好的技术含量和商业竞争力。该技术在国外有多家使用,我国中国科学院广州能源研究所研制的循环流化床气化炉在国内已有应用例子, 1台气化炉可同时供给5台200kw发电机组所需的燃气。
③气流床气化
气流床(又称携带式流化床)是一种特殊形式的流化床。不使用惰性床料,流速较大的气化剂直接吹动气化炉内生物质原料,在高温下进行气化。要求原料颗粒非常细小,炉体截面较小,运行温度高
(1100℃以上),燃气几乎无焦油,但易结渣。目前仅见于实验室研究。
④旋风分离床气化
旋风分离床气化一般采用外加热方式,反应器内壁附有一定数量的螺旋肋,使生物质物料在限定的螺旋轨道上运动而不是以自由离心方式运动。 在反应器出口有一独立的循环回路连接物料人口,使未完全反应的物料和大的炭粒回到反应器中循环反应。具有加热时间短等特点,可生成67%的液态产物和13%的生物质炭。

⑤几种炉型的比较
循环流化床气化技术适合规模化应用,特别适用于联合发电情况;下吸式固定床气化炉对于中小规模化应用场所有明显的经济效益, 适用于集中供气或供暖;鼓泡流化床适合中等规模的应用,商业应用比较灵活。目前气化炉的趋势是发电、供热向大型化发展,供气向中小型化发展。大型气化炉的发电、供热能力分别可达10Mw、50Mw;小型气化炉一般产气量为200—700m³/h, 发电能力为1—2 Mw,可以为小区用户单独提供热源、电力及燃气。其中流化床气化炉使用方便,技术较成熟,投入产出比高,规模上适合我国生物质资源的特点,应是大力推广的生物质气化技术。
五、生物质气化性能的影响因素
①原料
在气化过程中,生物质物料的水分和灰分、颗粒大小、料层结构等都对气化过程有着显著影响。对于相同的气化工艺,生物质原料不同,其气化效果也不一样。通过改变物料的含水率、物料粒度、料层厚度、物料种类,可以获得不同的气化数据。原料反应性的好坏,是决定气化过程可燃气体产率与品质的重要因素。原料的粘结性、结渣性、含水量、熔化温度等对气化过程影响很大,一般情况下,气化的操作温度受其限制*为明显。
②温度和停留时间
温度是影响气化性能的*主要参数,温度对气体成分、热值及产率有重要影响。温度升高,气体产率增加,焦油及炭的产率降低,气体中氢及碳氢化合物含量增加, 二氧化碳含量减少, 气体热值提高。 因此,在一定范围内提高反应温度,有利于以热化学气化为主要目的的过程。目前进行的实验及中试项目,对温度参数已经有了较为充分的认识。一般情况下,热解、气化和超临界气化控制的温度范围分别是200~500℃、700~1000℃及400~700℃。 此外,温度和停留时间是决定二次反应过程的主要因素。温度>700℃时,气化过程初始产物(挥发性物质)的二次裂解受停留时问的影响很大,在8S左右,可接近完全分解,使气体产率明显增加。在设计气化炉型时,必须考虑停留时间对气化效果的影响。
③压力
采用加压气化技术可以改善流化质量,克服常压反应器的一些缺陷。可增加反应容器内反应气体的浓度,减小了在相同流量下的气流速度,增加了气体与固体颗粒问的接触时间。因此加压气化不仅可提高生产能力,减小气化炉或热解炉设备的尺寸,还可以减少原料的带出损失。*为明显的就是以超高压为代表的超临界气化实验,压力已经达到35~40MPa,可以得到氢体积分数为40%一60%的高热值可燃气体。
从提高产量和质量出发,反应器可从常压向高压方向改进。但高压会导致系统复杂,制造与运行维护成本偏高。因此,设计炉型时要综合考虑安全运行、经济性与*佳产率等各种要素。
根据中国科学院山西煤炭化学研究所开展的废弃生物质超临界水气化制氢的研究数据可以看出,高压只需要较低的温度(4550~600℃)就可达到热化学气化高温(700~1000℃ )时的产气量和含氢率。
④升温速率
加热升温速率显著影响气化过程第.一步反应即热解反应,而且温度与升温速率是直接相关的。不同的升温速率对应着不同的热解产物和产量。按升温速率快慢可分为慢速热解、快速热解及闪速热解等。 流化床气化过程中的热解属于快速热解,升温速率为500~1000℃/s,此时热解产物中焦油含量较多,因此必须在床中考虑催化裂化或热裂化以脱除焦油。
⑤气化炉结构
气化炉结构的改造,如直径的缩口变径、增加进出气口、增加干馏段成为两段式气化炉等方法,都能强化气化热解,加强燃烧,提高燃气热值。对于固定床的下端带缩口形式的两段生物质气化炉的研究发现,在保证气化反应顺利进行的前提下,适当地减少缩口处的横截面积,可提高氧化区的*高温度和还原区的温度,从而使气化反应速率和焦油的裂解速率增加,达到改善气化性能效果。
⑥气化剂的选择与分布
气化剂的选择与分布是气化过程重要影响因素之一。气化剂量直接影响到反应器的运行速率与产品气的停留时间,从而影响燃气品质与产率。空气气化会增加产物中氮气含量,降低燃气热值和可燃组分浓度,热值为5MJ/m³左右。空气一水蒸气作气化剂,产气率为1.4~2.5m³/kg,低热值为6.5~9.0 MJ/m³,氢气体积分数提高到30%左右。上下两段的一、二次供风气化方式显著提高了气化炉内的*高温度和还原区的温度,生成气中焦油的含量仅为常规供风方式的1/10左右。
⑦催化剂
催化剂是气化过程中重要的影响因素,其性能直接影响着燃气组成与焦油含量。催化剂既强化气化反应的进行,又促进产品气中焦油的裂解,生成更多小分子气体组分,提升产气率和热值。在气化过程中应用金属氧化物和碳酸盐催化剂,能有效提高气化产气率和可燃组分浓度。目前用于生物质气化过程的催化剂有镍基催化剂、高碳烃或低碳烃水蒸气重整催化剂、菱镁矿以及混合基催化剂等。
六、生物质气化性能的评价指标及焦油问题处理
1、生物质气化性能的评价指标
气化性能评价指标主要是气体产率、气体组成和热值、碳转化率、 气化效率、气化强度和燃气中焦油含量等。 对于不同的应用场所, 这些指标的重要性不一样,因此气化工艺的选择必须根据具体的应用场所而定。大量试验和运行数据表明,生物质气化生成的可燃气体,随着反应条件和气化剂的不同而有差别。但一般而言,*佳的气化剂当量比(空气或氧气量与完全燃烧理论需用量之比)为0.25—0.30。 气体产率一般为1.0—2.2 m³/kg,也有数据为3.0 m³/kg。 气体一般是含有CO、H2、CO2、CH4、N2的混合气体,其热值分为高、 中、低3种。气化热效率一般为30%一90%,依工艺和用途而变。 碳转化率、气化效率、气化强度由采用的气化炉型 气化工艺参数等因素而定,国内行业标准规定气化效率≥70%,国内固定床气化炉可达70%,流化床可达78%以上。
中国科学院广州能源研究所对其25kw下吸式生物质气化发电机组进行了运行测试,结果为:气化过程中碳转化率为32.34%~43.36%,气化效率为41.10%~78.85%,系统总效率为11.5%~22.8%。 粗燃气中焦油含量对于不同的气化工艺差别很大,在50~8000mg/m³范围内变化,经过净化后的燃气焦油含量~般在20~200mg/m³范围内变化。
2、生物质气化过程中的焦油问题及处理方法
焦油是气化过程中的必然产物,成分十分复杂,大部分是苯的衍生物。可以析出的成分有100多种,主要成分不少于20种,其中7种物质的含量超过了5%,它们是苯、萘、甲苯、二甲苯、苯乙烯、 酚和茚。气化产生的焦油量与反应温度、加热速率和停留时间等因素有关。 焦油的含量随温度的升高而减少。通常反应温度在500℃时焦油产量*高。停留时间延长,焦油裂解充分,其含量也随之减少。
焦油对气化炉后续工艺及设备具有重要影响。焦油能量占可燃气能量的5%~10%,难以完全燃烧,并产生炭黑等颗粒,对燃气利用设备等损害相当严重;焦油及燃烧后产生的气味对人体有害;焦油在低温下凝结成液体,易与水、炭粒等结合成凝固态物质,堵塞输气管道和阀门等附属设施,腐蚀金属管道。因此,必须尽量将其脱除。 同时焦油是可利用的物质,可分解转化为可燃的小分子气体,改善燃气组成与热值,提高气化效率。
焦油脱除方法有普通水洗法(喷淋法、 鼓泡水浴法)、干式过滤法、机械法、静电法、催化裂解法等5种。国内生物质气化供气与发电装置,将上述几种脱除焦油和灰分的方法进行了不同的组合,净化效果更好。其中*有效的脱除方法是催化裂解法,已在大、中型气化炉中采用和推广。催化裂解机理是在一定的温度(750~900℃)下,在气化过程中加入催化剂,将焦油裂解为可燃气体。很多材料(特别是一些稀有金属的氧化物)对焦油都有催化作用,典型的有3种: 碳酸盐类、木炭和镍基催化剂。研究发现:镍基催化剂催化效果*好,在750℃时就有很高的裂解效率(97%以上)。木炭在催化裂解过程中也参与反应,耗量大。
目前,“中国石灰产业学会”与“唐山金泉冶化科技产业集团”旗下唐山金泉冶化科技产业有限公司与唐山金泉成套设备有限公司联合研发中心推出的“高效低成本自制生物质气裂解催化剂”系列技术可以实现石灰生产企业自制催化剂,采用廉价的石灰石等资源进行配制催化剂,该系列催化剂脱除效率高,且成本低,具有良好的应用前景。
该系列催化剂制作技术将在后续课程中进行专项讲解。
<本节课程完>
新发布
-
产品搜索
联系方式
- 联系人:刘久盛
- 电 话:0315-7770328
- 手 机:15512593479
- 传 真:0315-7770329
- 邮 箱:ok-198@163.com
- 地 址:河北省唐山市丰南高新技术开发区
- 网 址: https://ok1988.cn.goepe.com/
http://www.tsjinquan.com
电子样本
-
除尘与脱硫










